Making devices computer friendly
Data transfer between electronic devices and a PC (computer) has increased in recent years. Most RS232 serial compliant electronic devices that require connection to a PC are equipped with TTL/CMOS UART interface. Serial data transfer on a PC are increasingly being accomplished using USB technology, in preference to the traditional RS232 serial port which is almost phasing out. This piece shows how to accomplish serial data transfer between UART devices and a PC via USB port.Some devices that exchange data via TTL/CMOS UART interface include GPS receivers, modems, WiFi, ZigBee, and Bluetooth modules. Most microcontrollers and many networking equipment also implement UART using TTL/CMOS logic levels.
UART Overview
UART is piece of computer hardware that implements serial communication protocol. It uses only two pins for data exchange. It requires no dedicated clock pin unlike Synchronous communication. Communicating devices must first decide on a baud rate before successful communication can be realized. Detailed background theory on UART abounds on the web.UART Interface
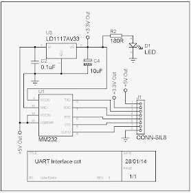
A serial to USB converter module (MM232R) was adopted to implement the UART interface required to connect serial compliant devices with digital logic levels to a computer. The circuit diagram that allows a device to communicate with a PC via UART is shown in the figure below. The schematic is pretty simple since the MM232 module integrates all components required to implement the UART to USB interface.
Figure: UART Interface circuit
The Circuit Description
The circuit was designed to provide two voltage levels (+3.3V and +5V) with a maximum current of 500mA to connected devices. It is important not to exceed this current since the interface circuit will be powered from USB port. UART data exchange is accomplished using pin 3 (Txd) and 4 (Rxd) of J1 connector, with the handshaking pins available on pin 5 and 6 of J1. An output 12MHz clock available on pin 7 of J1 can be accessed to drive on-board logic controllers.
Application
Some times UART devices are required to be connected to a computer so that their correct functionality can be tested before being used on a programmable microcontroller.

No comments:
Post a Comment